联系我们 | 返回首页

上海日耐泵业有限公司
电话:021-56378177
传真:021-56377916
电子邮箱:shrnby@163.com
地址:上海市普陀区武威东路788弄26号
企业新闻
当前位置:首页 > 新闻中心 > 企业新闻

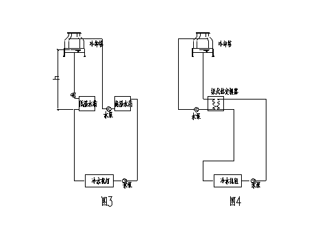
上海隔膜泵谈冷冻水系统两台泵运行原理

作者:隔膜泵 来源:www.shrnby.com 浏览次数:2801

    上海隔膜泵谈冷冻水系统两台泵运行原理冷水流过需要降温的生产设备(常称换热设备,如换热器、冷凝器、反应器),使其降温,而冷水温度上升。


    原理:冷却水系统分为直流冷却水系统和循环冷却水系统。如果冷水降温生产设备后即排放,此时冷水只用一次,称直流冷却水系统;使升温冷水流过冷却设备使水温回降,用泵送回生产设备再次使用,称循环冷却水系统。循环冷却水系统的冷水的用量大大降低,可节约95%以上。冷却水占工业用水量的70%左右,因此,循环冷却水系统起了节约大量工业用水的作用。


    改造方案装机容量简介:主机为19L型冷冻机组,制冷量1055kw,电机功率为210kw,冷却水系统由三台55kw电机各带一台水泵并联组成,冷冻水系统由两台45kw电机各带一台水泵并联组成。

上海隔膜泵,隔膜泵
    以冷却水系统为例来说明改造系统的工作原理,冷却水系统由三台水泵并联组成冷却水循环系统,我们用一台欧姆龙CPMIA30CORA型PLC控制器和一台55kw三肯MS55型交流变频器就可使其中一台水泵电机处于可调状态,这种设计在最大程度上节约了投入,达到用最少的投资取得最大的回报。运行方式有手动、半自动、全自动三种,其主线路图、控制线路图、微机接线图。


    三台水泵可通过选择开关任选一台作为起动泵,一台作为补充泵,一台作为备用泵,现以一号泵为变频泵,二号泵为补充泵,三号泵为备用泵为例说明运行情况,当热负荷较小,只需一台电机工作在低于工频状态就能满足要求时,变频运行一号泵,且运行频率可根据实际负荷的大小任意设定,当热负荷增大,通过出水温度传感器给PLC一个信号,则一号泵自动平稳投入工频运行,然后变频起动二号泵,如果变频器频率降到低于基本频率,则自动停止工频运行的一号泵而继续运行二号泵,而当热负荷增大时,则二号泵自动平稳投入工频运行,然后变频起动一号泵,如果变频器频率又降到低于基本频率,则自动停止工频运行的二号泵而继续变频运行一号泵,如此循环下去。


    三号泵为备用泵,不参与运行。冷冻水系统两台泵的运行原理跟上面相同,只是取消了备用泵。结果分析经过改造,两套系统大部分时间运行在42Hz,原系统所有的技术指标保持不变,改造前与改造后电机的电流。



更多阅读:


上一篇:隔膜泵主要类型通过接受调制单元输出信号
下一篇:隔膜泵谈如何保障沥青齿轮泵的可靠性
首页|关于我们|产品展示|售后服务|诚聘英才|技术支持|联系我们
营销总部电话:021-56378177 传真:021-56377916 客服QQ:2605330408 客服信箱:shrnby@163.com
上海日耐泵业有限公司 www.shrnby.com 备案号:沪ICP备09058026号-2;

沪公网安备 31010702001994号